
БАРЬЕРЫ ИСКРОЗАЩИТЫ АКТИВНЫЕ ET И ETA
ОБЩИЕ СВЕДЕНИЯ
Барьеры искрозащиты устанавливаются вне взрывоопасной зоны и предназначены для обеспечения искробезопасности в составе систем контроля и управления технологическими процессами, в ходе которых возможно образование взрывоопасной среды.
Применяются на предприятиях нефтяной, угольной, газовой, нефтехимической, нефтеперерабатывающей, химической и других отраслей промышленности.
Барьеры искрозащиты серии ЕТ и ЕТA обеспечивают:
- искробезопасную цепь уровня «ia» входных электрических цепей датчиков, установленных во взрывоопасных зонах;
- искробезопасную цепь уровня «ia» выходных электрических цепей исполнительных механизмов, установленных во взрывоопасных зонах;
- измерение, линейное преобразование и гальваническое разделение сигналов.
Все модели барьеров искрозащиты серии ET и ЕТA соответствуют требованиям ТР ТС 012/2011 и имеют маркировку взрывозащиты:
- [Ex ia Ga] IIC X по ГОСТ 31610.11 для барьеров серии ET;
- [Ex ia Мa] I Х и [Ex ia Ga] IIC Х для барьеров серии ETA.
✔ БАРЬЕРЫ ИСКРОЗАЩИТЫ АКТИВНЫЕ ВКЛЮЧЕНЫ В РЕЕСТР РОССИЙСКОЙ ПРОМЫШЛЕННОЙ ПРОДУКЦИИ МИНПРОМТОРГ:
ЕТ № 10339683-10339699 ОТ 17.07.2025 г.,
ЕТА № 10430858-10430872 ОТ 02.08.2023 г.
Применение
- топливно-энергетический комплекс;
- химическое, нефтехимическое и нефтеперерабатывающее производство;
- черная и цветная металлургия.
Особенности
- Высокая точность преобразования сигналов
- Широкий диапазон напряжений питания
- Защита от обратной полярности напряжения питания
- Интеллектуальная система защиты
- Развитая система самодиагностики
- Расширенный диапазон рабочих температур
- Удобство подключения внешних проводников
- Выбор режима работы и типа датчика с передней панели преобразователя
Преобразователь искробезопасный разделительный дискретных сигналов ЕТ 121 и ЕТ 122
описание
Преобразователь разделительный ЕТ-121 и ЕТ 122 предназначены для приема дискретных сигналов датчиков, расположенных во взрывоопасной зоне и преобразования их в дискретные сигналы реле во взрывобезопасной зоне.
Содержит один канал в ЕТ-121 и два канала в ЕТ-122, которые состоят из 1-го входа, 1-го выхода и выходного сигнала «Авария».
Вход преобразователей принимает и обеспечивает искрозащиту уровня [Ex ia Ga] IIC X сигналов стандарта NAMUR с контролем целостности цепи или типа «сухой контакт».
Выход представляет собой контакты реле, формируемые выходным сигналом и сигналом «Авария».
ЕТ-121 и ЕТ-122 обеспечивают гальваническую развязку входная цепь / выходная цепь / цепь питания.
Особенности:
- 1 или 2 дискретных канала
- Диагностика состояния входной цепи
- Защита от обратной полярности напряжения питания
- Конфигурирование режимов работы с помощью DIP-переключателя
- Питание датчиков
ТЕХНИЧЕСКИЕ ДАННЫЕ
| Модификация | ЕТ 121 | ЕТ 122 | |
| Код заказа | IO68E121Е01 | IO68E122Е01 | |
| Параметры | Характеристики | ||
| Количество каналов | 1 | 2 | |
| Взрывобезопасная цепь | Вход | Вход | |
| Параметры питания | |||
| Номинальное напряжение питания, В | 24 | 24 | |
| Допустимый диапазон напряжения питания, В | 20…30 | 20…30 | |
| Максимальная потребляемая мощность, Вт | ≤ 3 | ≤ 3 | |
| Параметры входной цепи | |||
| Тип сигнала – дискретный: | |||
| Ток состояния линии «Короткое замыкание», мА | от 6,5 до 8,8 | от 6,5 до 8,8 | |
| Ток состояния линии «Замкнуто», мА | от 2,4 до 6,0 | от 2,4 до 6,0 | |
| Ток состояния линии «Разомкнуто», мА | от 0,3 до 1,2 | от 0,3 до 1,2 | |
| Ток состояния линии «Холостой ход» мА | от 0 до 0,1 | от 0 до 0,1 | |
| Параметры источника питания датчика: | |||
| 8,0 ± 0,8 | 8,0 ± 0,8 | ||
| ≤8,8 | ≤8,8 | ||
| Параметры выходной цепи | |||
| Тип сигнала | дискретный реле | дискретный реле | |
| Количество выходов в канале | 1+1 «Авария» | 2+1 «Авария» | |
| Максимальное коммутируемое выходное напряжение, В | |||
| 250 | 250 | ||
| 42 | 42 | ||
| Максимальный коммутируемый ток, А | 2 | 2 | |
| Максимальная мощность нагрузки на 1 выход, Вт (В•А) | 60 | 60 | |
| 500 | 500 | ||
| 84 | 84 | ||
| Выходное напряжение (при токе 20 мА), В | ≥ 13 | ≥ 13 | |
| Параметры взрывобезопасности [Ex ia Ga] IIC | |||
| Максимальное напряжение Um, В | 250 | 250 | |
| Максимальное выходное напряжение U₀, В | 10,5 | 10,5 | |
| Максимальный выходной ток Io, мА | 20 | 20 | |
| Максимальная внешняя емкость Co, мкФ | 0,2 | 0,2 | |
| Максимальная внешняя индуктивность Lo, мГн | 5 | 5 | |
| Гальваническая изоляция | |||
| ≥1500 | ≥1500 | ||
| ≥1500 | ≥1500 | ||
| ≥ 750 | ≥ 750 | ||
| Параметры надежности | |||
| Средняя наработка на отказ, ч, не менее | 80000 | 80000 | |
| Средний срок службы, лет, не менее | 15 | 15 | |
| Условия эксплуатации | |||
| Диапазон рабочих температур, °С | -20 ... +60 | -20 ... +60 | |
| Относительная влажность при температуре 40 °С, %, не более | 95 | 95 | |
| Атмосферное давление, кПа | 84 ... 106,7 | 84 ... 106,7 | |
| Конструктивные параметры | |||
| Степень защиты | IP20 | IP20 | |
| Размеры ШхВхГ, мм | 22,5×104,0×115 | 22,5×104,0×115 | |
| Масса, г | ≤ 300 | ≤ 300 |
Преобразователь искробезопасный разделительный дискретныхсигналов ЕТA-122R и ЕТA-122C
описание
Барьеры ЕТА-122R и ЕТА-122C предназначены для приема дискретных сигналов датчиков, расположенных во взрывоопасной зоне и преобразования их в дискретные сигналы реле или сигналы типа «открытый коллектор» во взрывобезопасной зоне.
Барьеры ЕТА-122R и ЕТА-122C содержат 2 канала, каждый из которых состоит из 1-го входа, 1-го выхода и 1-го сигнала «Авария».
Вход барьеров принимает и обеспечивает искрозащиту уровня [Ex ia Ga] IIC X сигналов стандарта NAMUR с контролем целостности цепи или типа «сухой контакт».
Выход барьеров представляет собой контакты реле (ЕТА-122R) или контакты типа «сухой контакт» (ЕТА-122С), формируемые выходным сигналом и сигналом «Авария».
ЕТА-122R и ЕТА-122С обеспечивают гальваническую развязку входные цепи / выходные цепи / цепи питания.
Особенности:
- 2 дискретных канала
- Диагностика состояния входной цепи
- Защита от обратной полярности напряжения питания
- Конфигурирование режимов работы с помощью перемычек
- Питание датчиков
- Узкий корпус
- Низкая потребляемая мощность
ТЕХНИЧЕСКИЕ ДАННЫЕ
| Модификация | ЕТA-122R | ЕТA-122C | |
| Код заказа | IO100E01 | IO100E02 | |
| Параметры | Характеристики | ||
| Количество каналов | 2 | 2 | |
| Взрывобезопасная цепь | Вход | Вход | |
| Параметры питания | |||
| Номинальное напряжение питания, В | 24 | 24 | |
| Допустимый диапазон напряжения питания, В | 20…30 | 20…30 | |
| Максимальная потребляемая мощность, Вт | 2,2 | 1,5 | |
| Параметры входной цепи | |||
| Тип сигнала – дискретный: | |||
| Ток состояния линии «Короткое замыкание», мА | от 6,5 до 8,8 | от 6,5 до 8,8 | |
| Ток состояния линии «Замкнуто», мА | от 2,1 до 5,3 | от 2,1 до 5,3 | |
| Ток состояния линии «Разомкнуто», мА | от 0,3 до 1,2 | от 0,3 до 1,2 | |
| Ток состояния линии «Холостой ход» мА | от 0 до 0,1 | от 0 до 0,1 | |
| Параметры источника питания датчика: | |||
| 8,0 ± 0,8 | 8,0 ± 0,8 | ||
| ≤8,8 | ≤8,8 | ||
| Параметры выходной цепи | |||
| Тип сигнала – «Сухой контакт» | Реле | Открытый коллектор | |
| Количество выходов в канале | 1+1 «Авария» | 1+1 «Авария» | |
| Максимальное коммутируемое выходное напряжение, В | |||
| 250 | - | ||
| 220 | 30 | ||
| Максимальный коммутируемый ток, А | 2 | 0,1 | |
| Максимальная мощность нагрузки, Вт | 60 | 0,2 | |
| Выходное напряжение (при токе 20 мА), В | ≥ 13 | - | |
| Параметры взрывобезопасности [Ex ia Ga] IIC | |||
| Максимальное напряжение Um, В | 250 | 250 | |
| Максимальное выходное напряжение U₀, В | 10,5 | 10,5 | |
| Максимальный выходной ток Io, мА | 11 | 11 | |
| Максимальная внешняя емкость Co, мкФ | 2,4 | 2,4 | |
| Максимальная внешняя индуктивность Lo, мГн | 700 | 700 | |
| Гальваническая изоляция | |||
| ≥1500 | ≥1500 | ||
| ≥1500 | ≥1500 | ||
| ≥ 1500 | ≥ 750 | ||
| Параметры надежности | |||
| Средняя наработка на отказ, ч, не менее | 80000 | 80000 | |
| Средний срок службы, лет, не менее | 15 | 15 | |
| Условия эксплуатации | |||
| Диапазон рабочих температур, °С | -20 ... +60 | -20 ... +60 | |
| Относительная влажность при температуре 40 °С, %, не более | 95 | 95 | |
| Атмосферное давление, кПа | 84 ...106,7 | 84 ... 106,7 | |
| Конструктивные параметры | |||
| Степень защиты | IP20 | IP20 | |
| Размеры ШхВхГ, мм | 12,6х103,3х114 | 12,6х103,3х114 | |
| Масса, г | ≤ 150 | ≤ 150 |
Преобразователь искробезопасный разделительный дискретныхсигналов ЕТA-124R и ЕТA-124C
описание
Барьеры ЕТА-124R и ЕТА-124C предназначены для приема дискретных сигналов датчиков, расположенных во взрывоопасной зоне и преобразования их в дискретные сигналы реле или сигналы типа «открытый коллектор» во взрывобезопасной зоне.
Барьеры ЕТА-124R и ЕТА-124C содержат 4 канала, каждый из которых состоит из 1-го входа, 1-го выхода и 1-го сигнала «Авария».
Вход барьеров принимает и обеспечивает искрозащиту уровня [Ex ia Ga] IIC X сигналов стандарта NAMUR с контролем целостности цепи или типа «сухой контакт».
Выход барьеров представляет собой контакты реле (ЕТА-124R) или контакты типа «сухой контакт» (ЕТА-124С), формируемые выходным сигналом и сигналом «Авария».
ЕТА-124R и ЕТА-124С обеспечивают гальваническую развязку входные цепи / выходные цепи / цепи питания
Особенности:
- 2 дискретных канала
- Диагностика состояния входной цепи
- Защита от обратной полярности напряжения питания
- Конфигурирование режимов работы с помощью перемычек
- Питание датчиков
- Узкий корпус
- Низкая потребляемая мощность
ТЕХНИЧЕСКИЕ ДАННЫЕ
| Модификация | ЕТA-124R | ЕТA-124C | |
| Код заказа | IO100E03 | IO100E04 | |
| Параметры | Характеристики | ||
| Количество каналов | 4 | 4 | |
| Взрывобезопасная цепь | Вход | Вход | |
| Параметры питания | |||
| Номинальное напряжение питания, В | 24 | 24 | |
| Допустимый диапазон напряжения питания, В | 20…30 | 20…30 | |
| Максимальная потребляемая мощность, Вт | 2,5 | 2 | |
| Параметры входной цепи | |||
| Тип сигнала – дискретный: | |||
| Ток состояния линии «Короткое замыкание», мА | от 6,5 до 8,8 | от 6,5 до 8,8 | |
| Ток состояния линии «Замкнуто», мА | от 2,1 до 5,3 | от 2,1 до 5,3 | |
| Ток состояния линии «Разомкнуто», мА | от 0,3 до 1,2 | от 0,3 до 1,2 | |
| Ток состояния линии «Холостой ход» мА | от 0 до 0,1 | от 0 до 0,1 | |
| Параметры источника питания датчика: | |||
| 8,0 ± 0,8 | 8,0 ± 0,8 | ||
| ≤8,8 | ≤8,8 | ||
| Параметры выходной цепи | |||
| Тип сигнала – «Сухой контакт» | Реле | Открытый коллектор | |
| Количество выходов в канале | 1+1 «Авария» | 1+1 «Авария» | |
| Максимальное коммутируемое выходное напряжение, В | |||
| 250 | - | ||
| 220 | 30 | ||
| Максимальный коммутируемый ток, А | 2 | 0,1 | |
| Максимальная мощность нагрузки, Вт | 60 | 0,2 | |
| Выходное напряжение (при токе 20 мА), В | ≥ 13 | - | |
| Параметры взрывобезопасности [Ex ia Ga] IIC | |||
| Максимальное напряжение Um, В | 250 | 250 | |
| Максимальное выходное напряжение U₀, В | 10,5 | 10,5 | |
| Максимальный выходной ток Io, мА | 11 | 11 | |
| Максимальная внешняя емкость Co, мкФ | 2,4 | 2,4 | |
| Максимальная внешняя индуктивность Lo, мГн | 700 | 700 | |
| Гальваническая изоляция | |||
| ≥1500 | ≥1500 | ||
| ≥1500 | ≥1500 | ||
| ≥ 7500 | ≥ 750 | ||
| Параметры надежности | |||
| Средняя наработка на отказ, ч, не менее | 80000 | 80000 | |
| Средний срок службы, лет, не менее | 15 | 15 | |
| Условия эксплуатации | |||
| Диапазон рабочих температур, °С | -20 ... +60 | -20 ... +60 | |
| Относительная влажность при температуре 40 °С, %, не более | 95 | 95 | |
| Атмосферное давление, кПа | 84 ...106,7 | 84 ... 106,7 | |
| Конструктивные параметры | |||
| Степень защиты | IP20 | IP20 | |
| Размеры ШхВхГ, мм | 12,6х103,3х114 | 12,6х103,3х114 | |
| Масса, г | ≤ 150 | ≤ 150 |
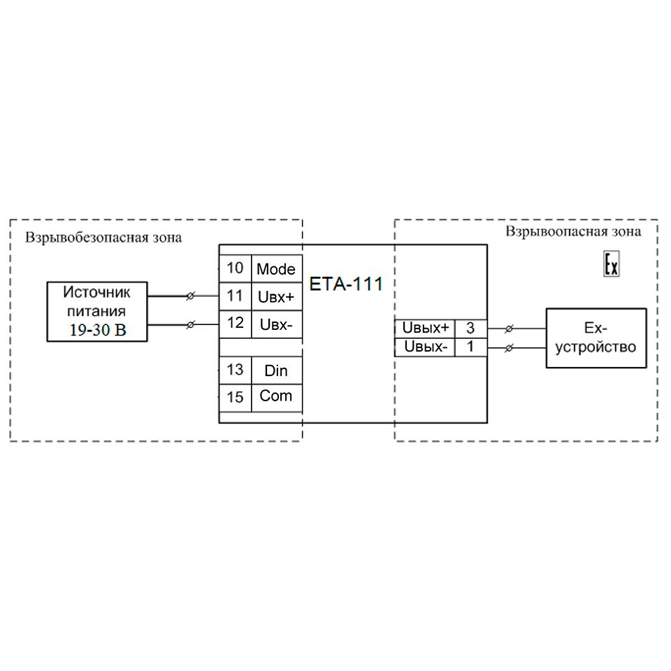
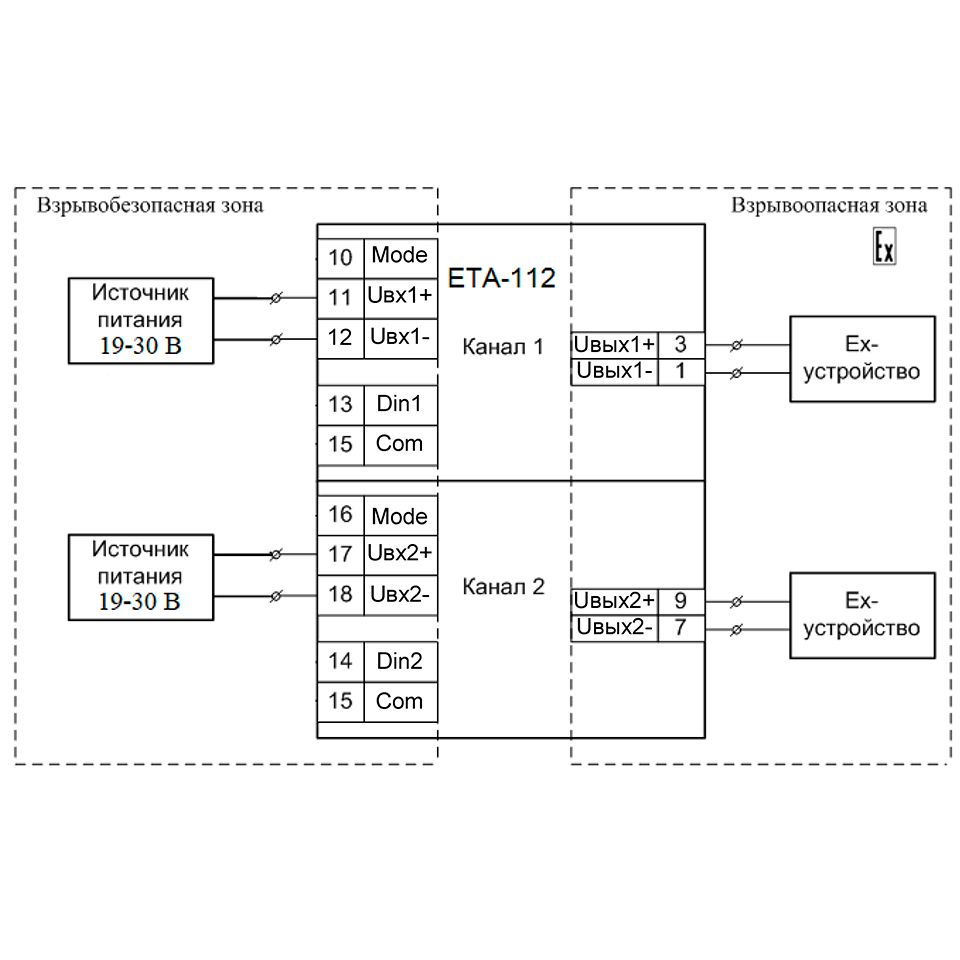
Барьер искрозащиты c дискретным выходом ЕТА-111 и ЕТА-112
описание
Предназначены для ограничения тока и напряжения, передаваемых во взрывоопасную зону из взрывобезопасной с целью исключения воспламенения взрывобезопасной среды.
Содержит один или 2 канала, которые осуществляют гальваническую развязку выходного напряжения питания от входного. Степень защиты выхода [Ex ia Ga] IIC Х. Максимальное выходное напряжение не более 25.2 В, выходной ток не более 87 мА в аварийном режиме работы, и не более 20 мА – в рабочем.
Особенности:
- 1 или 2 выхода питания
- Возможность включения/выключения выхода питания входным сигналом управления
- Конфигурирование режимов работы с помощью перемычек
- Возможность горячего подключения
- Защита от обратной полярности напряжения питания
- Расширенный диапазон рабочих температур
- Узкий корпус
ТЕХНИЧЕСКИЕ ДАННЫЕ
| Модификация | ЕТA-111 | ЕТA-112 | |
| Код заказа | IO100E05 | IO100E06 | |
| Параметры | Характеристики | ||
| Количество каналов | 1 | 2 | |
| Взрывобезопасная цепь | Выход | Выход | |
| Параметры питания | |||
| Количество входов | 1 | 2 | |
| Допустимый диапазон напряжения питания, В | 19…30 | 19…30 | |
| Максимальная потребляемая мощность, Вт | 1,6 | 3,2 | |
| Параметры входной цепи | |||
| Тип сигнала | Аналоговый (логический) | Аналоговый (логический) | |
| Уровень логического «0», В | 0…5,0 | 0…5,0 | |
| Уровень логической «1», В | 19…30 | 19…30 | |
| Входной ток (при 30 В), мА | ≤ 6 | ≤ 6 | |
| Параметры выходной цепи | |||
| Тип сигнала | Аналоговый (логический) | Аналоговый (логический) | |
| Состояние "Выключено", В | ≤ 1 | ≤ 1 | |
| Диапазон выходного напряжения состояние "Включено", В | 14 …25,2 | 14 …25,2 | |
| Сопротивление нагрузки, Ом | 0…500 | - | |
| Ток короткого замыкания, мА | 20 | 20 | |
| Задержка включения (переход выхода в состояние "Включено"), мс | ≤ 10 | ≤ 10 | |
| Параметры взрывобезопасности [Ex ia Ga] IIC | |||
| Максимальное напряжение Um, В | 250 | 250 | |
| Максимальное выходное напряжение U₀, В | 25,5 | 25,5 | |
| Максимальный выходной ток Io, мА | 87 | 87 | |
| Максимальная внешняя емкость Co, мкФ | 0,1 | 0,1 | |
| Максимальная внешняя индуктивность Lo, мГн | 9 | 9 | |
| Гальваническая изоляция | |||
| ≥1500 | ≥1500 | ||
| ≥750 | ≥750 | ||
| ≥ 1500 | ≥ 750 | ||
| - | ≥ 500 | ||
| Параметры надежности | |||
| Средняя наработка на отказ, ч, не менее | 80000 | 80000 | |
| Средний срок службы, лет, не менее | 15 | 15 | |
| Условия эксплуатации | |||
| Диапазон рабочих температур, °С | -20 ... +60 | -20 ... +60 | |
| Относительная влажность при температуре 40 °С, %, не более | 95 | 95 | |
| Атмосферное давление, кПа | 84 ...106,7 | 84 ... 106,7 | |
| Конструктивные параметры | |||
| Степень защиты | IP20 | IP20 | |
| Размеры ШхВхГ, мм | 12,6х103,3х114 | 12,6х103,3х114 | |
| Масса, г | ≤ 150 | ≤ 150 |
Преобразователь измерительный разделительный ЕТ 421 и ЕТ 422
описание
Предназначены для приема активного/пассивного сигнала токовой петли и аналогового сигнала напряжения из взрывоопасной зоны и их передачи во взрывобезопасную зону.
Вход преобразователей имеет взрывозащиту [Ex ia Ga] IIC, позволяет подключать активный и пассивный передатчики токовой петли в диапазонах 0/4…20 мА, и сигнала напряжения в диапазоне 0/2…10 В.
Диапазоны выходных сигналов 0/4…20 мА и 0/2…10 В. Приведенная погрешность ≤ 0,1 %.
Особенности:
- 1 или 2 входа питания
- Возможность включения/выключения выхода питания входным сигналом управления
- Конфигурирование режимов работы с помощью перемычек
- Возможность горячего подключения
- Защита от обратной полярности напряжения питания
- Расширенный диапазон рабочих температур
- Узкий корпус
ТЕХНИЧЕСКИЕ ДАННЫЕ
| Модификация | ЕТ 421 | ЕТ 422 | |
| Код заказа | IO68E421Е01 | IO68E422E01 | |
| Параметры | Характеристики | ||
| Количество каналов | 1 | 2 | |
| Взрывобезопасная цепь | Вход | Вход | |
| Наличие HART-интерфейса: | Нет | Нет | |
| Параметры питания | |||
| Номинальное напряжение питания, В | 24 | 24 | |
| Допустимый диапазон напряжения питания, В | 20…30 | 20…30 | |
| Максимальная потребляемая мощность, Вт | 3,5 | 5,5 | |
| Параметры входной цепи | |||
| Тип сигнала | |||
| Диапазон входного сигнала тока (I), мА | 0/4…20,
0…5 | от 0/4 до 20 | |
| Диапазон входного сигнала напряжения (U), В | 0…10 | - | |
| Номинальное значение сопротивления входа I, Ом | 300 | 300 | |
| Номинальное значение сопротивления входаU, Мом | ≥ 1 | ≥ 1 | |
| Параметры источника питания датчика: | |||
| 15…25 | 15…25 | ||
| ≤26 | ≤26 | ||
| Параметры выходной цепи | |||
| Диапазон выходного сигнала: | |||
| Тока, мА | 0/4…20 | 0/4…20 | |
| Напряжения, В | 0…10 | - | |
| Допустимый диапазон сопротивления нагрузки : | 2 | 0,1 | |
| Тока I, Ом | 0 …750 | 0 …750 | |
| Напряжения U, кОм | ≥ 2 | ≥ 2 | |
| Параметры преобразования | |||
| Предел основной допускаемой погрешности преобразования при 20 °С, % | ±0,10 | ±0,10 | |
| Предел основной допускаемой погрешности преобразования в диапазоне - 40°С... + 60 °С, % | ±0,15 | ±0,15 | |
| Задержка между входным и выходным сигналом, мс | ≤ 10 | ≤ 10 | |
| Параметры взрывобезопасности [Ex ia Ga] IIC | |||
| Максимальное напряжение Um, В | 250 | - | |
| Максимальное выходное напряжение U, В | |||
| 31,5 | 31,5 | ||
| 18,9 | 25,2 | ||
| Максимальный выходной ток Io, мА | |||
| 65 | 65 | ||
| 1 | 1,1 | ||
| Максимальная внешняя емкость Co, мкФ | |||
| 0,007 | 0,007 | ||
| 0,1 | 0,01 | ||
| Максимальная внешняя индуктивность Lo, мГн | |||
| 3 | 3 | ||
| 50 | 3 | ||
| Гальваническая изоляция | |||
| ≥1500 | ≥1500 | ||
| ≥1500 | ≥1500 | ||
| ≥ 750 | ≥ 750 | ||
| Параметры надежности | |||
| Средняя наработка на отказ, ч, не менее | 80000 | 80000 | |
| Средний срок службы, лет, не менее | 15 | 15 | |
| Условия эксплуатации | |||
| Диапазон рабочих температур, °С | -20 ... +60 | -20 ... +60 | |
| Относительная влажность при температуре 40 °С, %, не более | 95 | 95 | |
| Атмосферное давление, кПа | 84 ...106,7 | 84 ... 106,7 | |
| Конструктивные параметры | |||
| Степень защиты | IP20 | IP20 | |
| Размеры ШхВхГ, мм | 22,5×114,0×115 | 22,5×114,0×115 | |
| Масса, г | ≤ 300 | ≤ 300 |
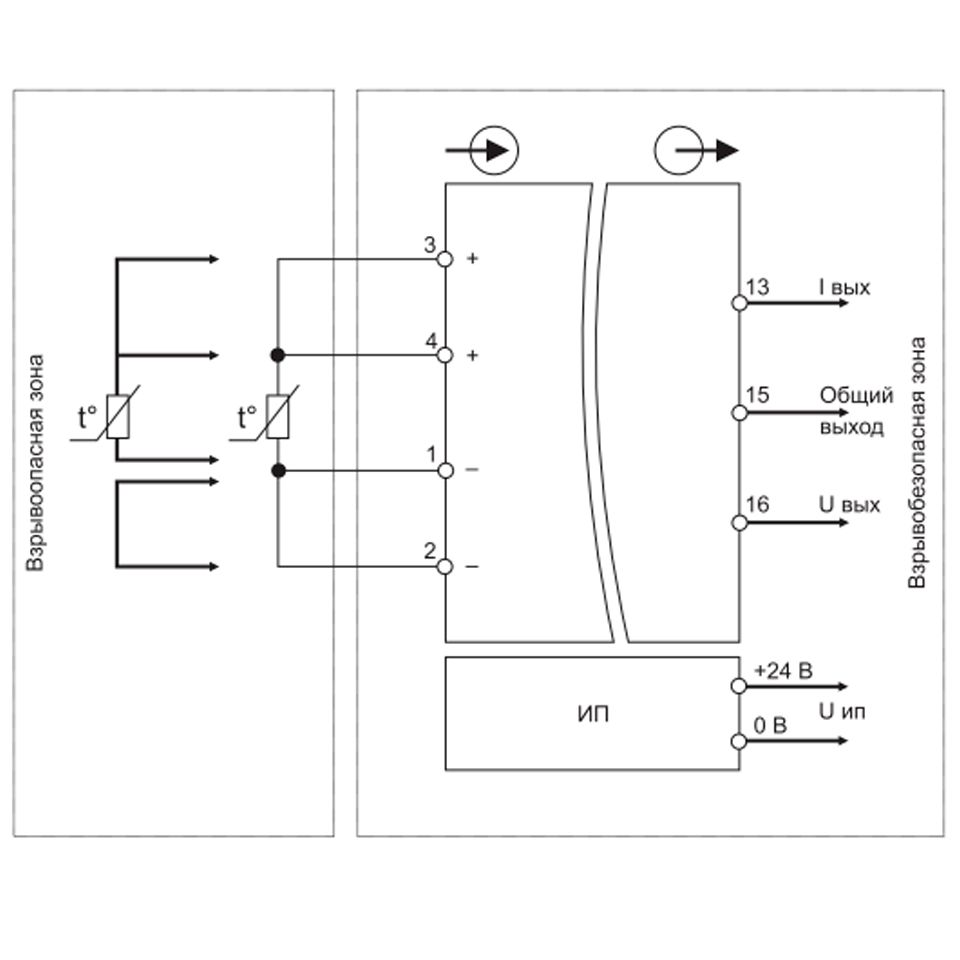
Барьеры искрозащиты измерительные ЕТА-411А и ЕТА-411Н
описание
Предназначены для приема активного сигнала токовой петли из взрывобезопасной зоны и передачи активного сигнала стандарта токовой петли во взрывоопасную зону.
Вход барьера искрозащиты имеет взрывозащиту [Ex ia Ga] IIC.
Диапазоны выходного сигнала 0/4…20 мА и 0…5 мА. Приведенная погрешность ≤ 0,1 %.
Барьер искрозащиты ЕТА-411Н поддерживает двунаправленный HART-протокол.
Особенности:
- Искробезопасная выходная цепь, 1 канал
- Индикация обрыва выходной цепи
- Контроль выхода за пределы диапазона измерения
- Конфигурирование режимов работы с помощью перемычек
- Низкая потребляемая мощность
- Возможность горячего подключения
- Защита от обратной полярности питания
- Наличие HART-интерфейс (для ЕТА-411Н)
- Расширенный диапазон рабочих температур
- Узкий корпус
ТЕХНИЧЕСКИЕ ДАННЫЕ
| Модификация | ЕТА-411А | ЕТА-411Н | |
| Код заказа | IIO400E05 | IIO400E03 | |
| Параметры | Характеристики | ||
| Количество каналов | 1 | 1 | |
| Взрывобезопасная цепь | Выход | Выход | |
| Наличие HART-интерфейса: | Нет | Да | |
| Параметры питания | |||
| Номинальное напряжение питания, В | 24 | 24 | |
| Допустимый диапазон напряжения питания, В | 20…30 | 20…30 | |
| Максимальная потребляемая мощность, Вт | 2,2 | 2,2 | |
| Параметры входной цепи | |||
| Тип сигнала | активный, двухпроводное подключение | активный, двухпроводное подключение | |
| Диапазон входного сигнала тока (I), мА | 0/4…20 | 0/4…20 | |
| Номинальное значение сопротивления токового входа, Ом | 235 | 235 | |
| Параметры выходной цепи | |||
| Диапазон выходного сигнала, мА | 0/4…20 | 0/4…20 | |
| Допустимый диапазон сопротивления нагрузки, Ом | 0 …500 | 0 …500 | |
| Выходное напряжение (при токе 20 мА), В | ≥ 13 | ≥ 13 | |
| Параметры преобразования | |||
| Предел основной допускаемой погрешности преобразования при 20 °С, % | ±0,10 | ±0,10 | |
| Предел основной допускаемой погрешности преобразования в диапазоне - 40 °С...+ 60 °С, % | ±0,15 | ±0,15 | |
| Длительность фронта нарастания (от 0,1 до 0,9 от максимального перепада), мс | ≤ 100 | ≤ 100 | |
| Задержка между входным и выходным сигналом, мс | ≤ 130 | ≤ 130 | |
| Параметры взрывобезопасности [Ex ia Ga] IIC | |||
| Максимальное напряжение Um, В | 250 | 250 | |
| Максимальное выходное напряжение Uо, В | 23,1 | 23,1 | |
| Максимальный выходной ток Io, мА | 87 | 87 | |
| Максимальная внешняя емкость Co, мкФ | 0,14 | 0,14 | |
| Максимальная внешняя индуктивность Lo, мГн | 9 | 9 | |
| Гальваническая изоляция | |||
| ≥1500 | ≥1500 | ||
| ≥1500 | ≥1500 | ||
| ≥ 750 | ≥ 750 | ||
| Параметры надежности | |||
| Средняя наработка на отказ, ч, не менее | 80000 | 80000 | |
| Средний срок службы, лет, не менее | 15 | 15 | |
| Условия эксплуатации | |||
| Диапазон рабочих температур, °С | -20 ... +60 | -20 ... +60 | |
| Относительная влажность при температуре 40 °С, %, не более | 95 | 95 | |
| Атмосферное давление, кПа | 84 ...106,7 | 84 ... 106,7 | |
| Конструктивные параметры | |||
| Степень защиты | IP20 | IP20 | |
| Размеры ШхВхГ, мм | 12,6х103,3х114 | 12,6х103,3х114 | |
| Масса, г | ≤ 150 | ≤ 150 |
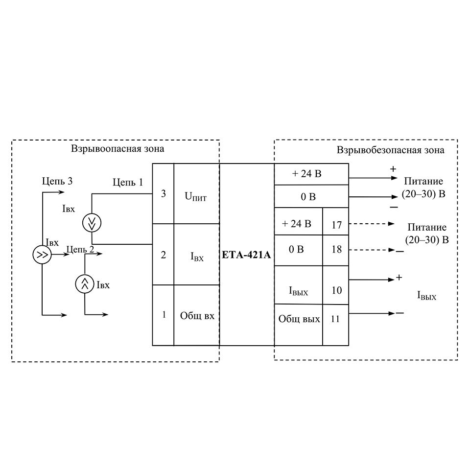
Барьер искрозащиты измерительный ЕТА-421А и ЕТА-421Н
описание
Предназначены для приема активного/пассивного сигнала токовой петли из взрывоопасной зоны и передачи активного сигнала стандарта токовой петли во взрывобезопасную зону.
Вход преобразователей имеет взрывозащиту [Ex ia Ga] IIC, позволяет подключать активный и пассивный датчики токовой петли в диапазонах 0/4…20 мА и 0…5 мА.
Диапазоны выходного сигнала 0/4…20 мА и 0…5 мА. Приведенная погрешность ≤ 0,1 %.
Преобразователь разделительный ЕТА-421Н поддерживает двунаправленный HART-протокол.
Особенности:
- Искробезопасная входная цепь, 1 канал
- Контроль выхода за пределы диапазона измерения
- Конфигурирование режимов работы с помощью перемычек
- Питание датчиков
- Возможность передачи HART-протокола (для ЕТА-421Н)
- Низкая потребляемая мощность
- Возможность горячего подключения
- Защита от обратной полярности питания
- Расширенный диапазон рабочих температур
- Узкий корпус
ТЕХНИЧЕСКИЕ ДАННЫЕ
| Модификация | ЕТА-421А | ЕТА-421Н | |
| Код заказа | IO400E04 | IO400E01 | |
| Параметры | Характеристики | ||
| Количество каналов | 1 | 1 | |
| Взрывобезопасная цепь | Выход | Выход | |
| Наличие HART-интерфейса: | Нет | Да | |
| Параметры питания | |||
| Номинальное напряжение питания, В | 24 | 24 | |
| Допустимый диапазон напряжения питания, В | 20…30 | 20…30 | |
| Максимальная потребляемая мощность, Вт | 3 | 3 | |
| Параметры входной цепи | |||
| Тип сигнала | |||
| Диапазон входного сигнала тока (I), мА | 0/4…20, 0…5 | 0/4…20, 0…5 | |
| Номинальное значение сопротивления токового входа, Ом | 220 | 220 | |
| Параметры источника питания датчика: | |||
| 13,8…20,5 | 13,8…20,5 | ||
| ≤30 | ≤30 | ||
| Коэффициент подавления помехи 50 Гц, Дб | ≥ 100 | ≥ 100 | |
| Параметры выходной цепи | |||
| Диапазон выходного сигнала, мА | 0/4…20 | 0/4…20 | |
| Допустимый диапазон сопротивления нагрузки, Ом | 0 …500 | 0 …500 | |
| Выходное напряжение (при токе 20 мА), В | ≥ 13 | ≥ 13 | |
| Параметры преобразования | |||
| Предел основной допускаемой погрешности преобразования при 20 °С, % | |||
| ±0,10 | ±0,10 | ||
| ±0,15 | ±0,15 | ||
| Предел основной допускаемой погрешности преобразования в диапазоне - 40 °С...+ 60 °С, % | |||
| ±0,15 | ±0,15 | ||
| ±0,20 | ±0,20 | ||
| Длительность фронта нарастания (от 0,1 до 0,9 от максимального перепада), мс | ≤ 100 | ≤ 100 | |
| Задержка между входным и выходным сигналом, мс | ≤ 130 | ≤ 130 | |
| Параметры взрывобезопасности [Ex ia Ga] IIC | |||
| Максимальное напряжение Um, В | 250 | 250 | |
| Максимальное выходное напряжение Uо, В | |||
| 23,1 | 23,1 | ||
| 6,6 | 6,6 | ||
| 23,1 | 23,1 | ||
| Максимальный выходной ток Io, мА | |||
| 75 | 75 | ||
| 3,2 | 3,2 | ||
| 99 | 99 | ||
| Максимальная внешняя емкость Co, мкФ | |||
| 0,14 | 0,14 | ||
| 22 | 22 | ||
| 0,14 | 0,14 | ||
| Максимальная внешняя индуктивность Lo, мГн | |||
| 12 | 12 | ||
| 50 | 50 | ||
| 8 | 8 | ||
| Гальваническая изоляция | |||
| ≥1500 | ≥1500 | ||
| ≥1500 | ≥1500 | ||
| ≥ 750 | ≥ 750 | ||
| Параметры надежности | |||
| Средняя наработка на отказ, ч, не менее | 80000 | 80000 | |
| Средний срок службы, лет, не менее | 15 | 15 | |
| Условия эксплуатации | |||
| Диапазон рабочих температур, °С | -20 ... +60 | -20 ... +60 | |
| Относительная влажность при температуре 40 °С, %, не более | 95 | 95 | |
| Атмосферное давление, кПа | 84 ...106,7 | 84 ... 106,7 | |
| Конструктивные параметры | |||
| Степень защиты | IP20 | IP20 | |
| Размеры ШхВхГ, мм | 12,6х103,3х114 | 12,6х103,3х114 | |
| Масса, г | ≤ 150 | ≤ 150 |
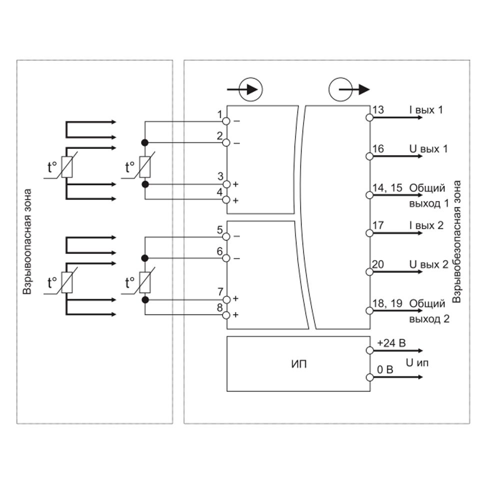
Преобразователь измерительный разделительный ЕТ 321 и ЕТ 322
описание
Предназначены для преобразования сигналов термопреобразователей сопротивления из взрывоопасной зоны в активный токовый сигнал и активный сигнал напряжения во взрывобезопасной зоне.
Вход преобразователя имеет взрывозащиту [Ex ia Ga] IIC, позволяет измерять сигналы термопреобразователей сопротивления ТСМ, ТСП, ТСН (50М, 100М, 50П, 100П, Pt50, Pt100).
Преобразователи ЕТ 321 и ЕТ 322 позволяют подключать термопреобразователи сопротивления по 3-х проводной или 4-х проводной схеме.
Погрешность преобразования измеряемой температуры в выходной сигнал менее 0,1 %.
Диапазоны выходного сигнала 0/4…20 мА (стандарт токовой петли) и 0/2…10 В.
Особенности:
- 1 или 2 входных канала
- Широкая номенклатура подключаемых датчиков
- Подключение датчиков по 3-х и 4-х проводным схемам
- Защита от обратной полярности напряжения питания
- Питание датчиков
- Линейная зависимость выходного сигнала от измеряемой температуры
- Контроль исправности линий связи с датчиками
ТЕХНИЧЕСКИЕ ДАННЫЕ
| Модификация | ЕТ 321 | ЕТ 322 | |
| Код заказа | IO68Е321Е01 | IO68E322Е01 | |
| Параметры | Характеристики | ||
| Количество каналов | 1 | 2 | |
| Взрывобезопасная цепь | Вход | Вход | |
| Параметры питания | |||
| Номинальное напряжение питания, В | 24 | 24 | |
| Допустимый диапазон напряжения питания, В | 20…30 | 20…30 | |
| Максимальная потребляемая мощность, Вт | 3,0 | 3,0 | |
| Параметры входной цепи | |||
| Тип сигнала | Сигналы термопреобразователей сопротивления | Сигналы термопреобразователей сопротивления | |
| Подключение термопреобразователей сопротивления | 3-х, 4-хпроводная схемы подключения | 3-х, 4-хпроводная схемы подключения | |
| Диапазон входного сигнала тока | см. таблицу "Типы и диапазоны преобразования" ниже | см. таблицу "Типы и диапазоны преобразования" ниже | |
| Коэффициент подавления помехи 50 Гц, Дб | ≥ 100 | ≥ 100 | |
| Параметры выходной цепи | |||
| Диапазон выходного сигнала I, мА | 0/4…20 | 0/4…20 | |
| Диапазон выходного сигнала U, В | 0/2…10 | 0/2…10 | |
| Допустимый диапазон сопротивления нагрузки, кОм | |||
| 0 …0,6 | 0 …0,6 | ||
| ≥ 2 | ≥ 2 | ||
| Параметры преобразования | |||
| Предел основной допускаемой погрешности преобразования при 20 °С, % | |||
| ±0,10 | ±0,10 | ||
| ±0,30 | – | ||
| Предел основной допускаемой погрешности преобразования в диапазоне - 40 °С...+ 60 °С, % | |||
| ±0,15 | ±0,15 | ||
| ±0,30 | – | ||
| Длительность фронта нарастания (от 0,1 до 0,9 от максимального перепада), с | |||
| ≤ 1 | ≤ 1 | ||
| ≤ 0,1 | – | ||
| Пределы допускаемой абсолютной погрешности компенсации температуры свободных концов термопары, % | ±5 | ±5 | |
| Параметры взрывобезопасности [Ex ia Ga] IIC | |||
| Максимальное напряжение Um, В | 250 | 250 | |
| Максимальное выходное напряжение Uо, В | 6,6 | 10,5 | |
| Максимальный выходной ток Io, мА | 18 | 30 | |
| Максимальная внешняя емкость Co, мкФ | 3 | 0,5 | |
| Максимальная внешняя индуктивность Lo, мГн | 50 | 30 | |
| Гальваническая изоляция | |||
| ≥1500 | ≥1500 | ||
| ≥1500 | ≥1500 | ||
| ≥ 750 | ≥ 750 | ||
| – | ≥ 500 | ||
| Параметры надежности | |||
| Средняя наработка на отказ, ч, не менее | 80000 | 80000 | |
| Средний срок службы, лет, не менее | 15 | 15 | |
| Условия эксплуатации | |||
| Диапазон рабочих температур, °С | -20 ... +60 | -20 ... +60 | |
| Относительная влажность при температуре 40 °С, %, не более | 95 | 95 | |
| Атмосферное давление, кПа | 84 ...106,7 | 84 ... 106,7 | |
| Конструктивные параметры | |||
| Степень защиты | IP20 | IP20 | |
| Размеры ШхВхГ, мм | 22,5×109,0×115 | 22,5×109,0×115 | |
| Масса, г | ≤ 300 | ≤ 300 |
Преобразователь измерительный разделительный ЕТ 382
описание
Предназначен для преобразования сигналов термопреобразователей сопротивления и термопар из взрывоопасной зоны в температуру и передача значений по интерфейсу RS485 во взрывобезопасную зону.
Вход преобразователя имеет взрывозащиту [Ex ia Ga] IIC, позволяет измерять сигналы термопреобразователей сопротивления ТСМ, ТСП, ТСН (50М, 100М, 50П, 100П, Pt50, Pt100) и сигналы термопар типа K, L, S.
ЕТ-382 позволяет подключать термопреобразователи сопротивления по 3-хпроводной или 4-хпроводной схеме. При работе с термопарами существует возможность подключения/отключения компенсации термоспая.
Погрешность преобразования измеряемой температуры в выходной сигнал менее 0,1 %.
Скорость обмена данными по интерфейсу RS485 до 115,2 Кбит/с.
Особенности:
- 2 входных канала
- Широкая номенклатура подключаемых датчиков
- Выходной интерфейс связи RS-485 с поддержкой протокола Modbus RTU
- Диагностика состояния входной цепи (обрыв, короткое замыкание)
- Защита от обратной полярности напряжения питания
- Программная установка режимов работы
ТЕХНИЧЕСКИЕ ДАННЫЕ
| Модификация | ЕТ 382 | |
| Код заказа | IO68Е382Е01 | |
| Параметры | Характеристики | |
| Количество каналов | 2 | |
| Взрывобезопасная цепь | Вход | |
| Параметры питания | ||
| Номинальное напряжение питания, В | 24 | |
| Допустимый диапазон напряжения питания, В | 20…30 | |
| Максимальная потребляемая мощность, Вт | 3,0 | |
| Параметры входной цепи | ||
| Тип сигнала | Сигналы термопар, термопреобразователей сопротивления | |
| Подключение термопреобразователей сопротивления | 3-х, 4-хпроводная схемы подключения | |
| Диапазон входного сигнала тока | см. таблицу "Типы и диапазоны преобразования" ниже | |
| Компенсация температуры свободных концов термопары | Да | |
| Коэффициент подавления помехи 50 Гц, Дб | ≥ 100 | |
| Параметры выходной цепи | ||
| Тип сигнала | RS485 | |
| Максимальная скорость обмена, Кбит/с | 115,2 | |
| Параметры преобразования | ||
| Предел основной допускаемой погрешности преобразования при 20 °С, % | ±0,10 | |
| Предел основной допускаемой погрешности преобразования в диапазоне - 40 °С...+ 60 °С, % | ±0,15 | |
| Пределы допускаемой абсолютной погрешности компенсации температуры свободных концов термопары, % | ±5 | |
| Параметры взрывобезопасности [Ex ia Ga] IIC | ||
| Максимальное напряжение Um, В | 250 | |
| Максимальное выходное напряжение U, В | 7,2 | |
| Максимальный выходной ток Io, мА | 15 | |
| Максимальная внешняя емкость Co, мкФ | 2,5 | |
| Максимальная внешняя индуктивность Lo, мГн | 50 | |
| Гальваническая изоляция | ||
| ≥1500 | ||
| ≥1500 | ||
| ≥ 750 | ||
| Параметры надежности | ||
| Средняя наработка на отказ, ч, не менее | 80000 | |
| Средний срок службы, лет, не менее | 15 | |
| Условия эксплуатации | ||
| Диапазон рабочих температур, °С | -20 ... +60 | |
| Относительная влажность при температуре 40 °С, %, не более | 95 | |
| Атмосферное давление, кПа | 84 ...106,7 | |
| Конструктивные параметры | ||
| Степень защиты | IP20 | |
| Размеры ШхВхГ, мм | 22,5×104,0×115 | |
| Масса, г | ≤ 300 |
Барьер искрозащиты измерительный ЕТА-321А
описание
Предназначен для преобразования сигналов термопар и термопреобразователей сопротивления расположенных во взрывоопасной зоне в активный токовый сигнал во взрвобезопасной зоне.
Вход барьера искрозащиты ЕТА-321А имеет взрывозащиту [Ex ia Ga] IIC, позволяет измерять сигналы термопреобразователей сопротивления ТСМ, ТСП, ТСН (50М, 100М, 50П, 100П, Pt50, Pt100, 100H) и сигналы термопар типа K, L, S, Е, N, B, J, A-1, R.
ЕТА-321А позволяет подключать термопреобразователи сопротивления по 3-хпроводной или 4-хпроводной схеме.
При работе с термопарами существует возможность подключения/отключения компенсации термоспая.
Погрешность преобразования измеряемой температуры в выходной сигнал менее 0,1 %.
Диапазон выходного сигнала 0/4…20 мА (стандарт токовой петли).
Особенности:
- 1 вход (1 термосопротивление или 1 термопара)
- Широкая номенклатура подключаемых датчиков
- Конфигурирование режимов работы с помощью перемычек
- Подключение ТС по 3-х или 4-х проводной схеме
- Встроенная (отключаемая) компенсация холодного спая при работе с термопарой
- Линейная зависимость выходного сигнала от измеряемой температуры
- Контроль выхода за пределы диапазона измерения
- Контроль состояния входной цепи
- Возможность горячего подключения
- Защита от обратной полярности питания
- Расширенный диапазон рабочих температур
- Узкий корпус
ТЕХНИЧЕСКИЕ ДАННЫЕ
| Модификация | ЕТА-321А | |
| Код заказа | IO300Е01 | |
| Параметры | Характеристики | |
| Количество каналов | 1 | |
| Взрывобезопасная цепь | Вход | |
| Параметры питания | ||
| Номинальное напряжение питания, В | 24 | |
| Допустимый диапазон напряжения питания, В | 20…30 | |
| Максимальная потребляемая мощность, Вт | 2,0 | |
| Параметры входной цепи | ||
| Тип сигнала | Сигналы термопар, термопреобразователей сопротивления | |
| Подключение термопреобразователей сопротивления | 3-х, 4-хпроводная схемы подключения | |
| Диапазон входного сигнала тока | см. таблицу "Типы и диапазоны преобразования" ниже | |
| Компенсация температуры свободных концов термопары | Да | |
| Коэффициент подавления помехи 50 Гц, Дб | ≥ 100 | |
| Параметры выходной цепи | ||
| Диапазон выходного сигнала, мА | 0/4…20 | |
| Допустимый диапазон сопротивления нагрузки, Ом | 0 …500 | |
| Выходное напряжение (при токе 20 мА), В | ≥ 13 | |
| Параметры преобразования | ||
| Предел основной допускаемой погрешности преобразования при 20 °С, % | ±0,10 | |
| Предел основной допускаемой погрешности преобразования в диапазоне - 40 °С...+ 60 °С, % | ±0,15 | |
| Пределы допускаемой абсолютной погрешности компенсации температуры свободных концов термопары, % | ±5 | |
| Длительность фронта нарастания (от 0,1 до 0,9 от максимального перепада), мс | ≤ 200 | |
| Параметры взрывобезопасности [Ex ia Ga] IIC | ||
| Максимальное напряжение Um, В | 250 | |
| Максимальное выходное напряжение Uо, В | 7,2 | |
| Максимальный выходной ток Io, мА | 16 | |
| Максимальная внешняя емкость Co, мкФ | 13,5 | |
| Максимальная внешняя индуктивность Lo, мГн | 1000 | |
| Гальваническая изоляция | ||
| ≥1500 | ||
| ≥1500 | ||
| ≥ 750 | ||
| Параметры надежности | ||
| Средняя наработка на отказ, ч, не менее | 80000 | |
| Средний срок службы, лет, не менее | 15 | |
| Условия эксплуатации | ||
| Диапазон рабочих температур, °С | -20 ... +60 | |
| Относительная влажность при температуре 40 °С, %, не более | 95 | |
| Атмосферное давление, кПа | 84 ...106,7 | |
| Конструктивные параметры | ||
| Степень защиты | IP20 | |
| Размеры ШхВхГ, мм | 12,6х103,3х114 | |
| Масса, г | ≤ 150 |